Sankey diagram


Sankey diagrams are a data visualisation technique or flow diagram that emphasizes flow/movement/change from one state to another or one time to another,[1] in which the width of the arrows is proportional to the flow rate of the depicted extensive property. The arrows being connected are called nodes and the connections are called links.
Sankey diagrams can also visualize the energy accounts, material flow accounts on a regional or national level, and cost breakdowns.[2] The diagrams are often used in the visualization of material flow analysis.
Sankey diagrams emphasize the major transfers or flows within a system. They help locate the most important contributions to a flow. They often show conserved quantities within defined system boundaries.
History and name
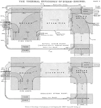
Sankey diagrams are named after Irish Captain Matthew Henry Phineas Riall Sankey, who used this type of diagram in 1898 in a classic figure[3] (see diagram) showing the energy efficiency of a steam engine. The original charts in black and white displayed just one type of flow (e.g. steam); using colors for different types of flows lets the diagram express additional variables.
Over time, it became a standard model used in science and engineering to represent heat balance, energy flows, material flows, and since the 1990s this visual model has been used in life-cycle assessment of products.[4]

One of the most famous Sankey diagrams is Charles Minard's Map of Napoleon's Russian Campaign of 1812.[5] It is a flow map, overlaying a Sankey diagram onto a geographical map. It was created in 1869, predating Sankey's diagram of 1898. Minard had used this form of diagram for visualising flow of goods and transport of people from at least since 1844.[6]
Use in science

Sankey diagrams are often used in fields of science, especially physics. They are used to represent energy inputs, useful output, and wasted output.
Current examples
The US Energy Information Administration (EIA) produces numerous Sankey diagrams annually in its Annual Energy Review[7] which illustrate the production and consumption of various forms of energy.
The US Department of Energy's Lawrence Livermore Laboratory maintains a site of Sankey diagrams, including US energy flow and carbon flow.[8]
Eurostat, the Statistical Office of the European Union, has developed an interactive Sankey web tool to visualise energy data by means of flow diagrams.[9] The tool allows the building and customisation of diagrams by playing with different options (country, year, fuel, level of detail).
The International Energy Agency (IEA) created an interactive Sankey web application that details the flow of energy for the entire planet.[10] Users can select specific countries, points of time back to 1973, and modify the arrangement of various flows within the Sankey diagram.

See also
- Alluvial diagram – a type of Sankey diagram that uses the same kind of representation to depict how items re-group
- Material flow management
- Parallel coordinates
- Time geography
References
- ^ Otto, Ethan; Culakova, Eva; Meng, Sixu; Zhang, Zhihong; Xu, Huiwen; Mohile, Supriya; Flannery, Marie (13 May 2022). "Overview of Sankey Flow Diagrams: Focusing on Symptom Trajectories in Older Adults with Advanced Cancer". Journal of Geriatric Oncology. 13 (5): 742–746. doi:10.1016/j.jgo.2021.12.017. PMC 9232856. PMID 35000890.
- ^ Schmidt, Mario (2008). "The Sankey Diagram in Energy and Material Flow Management - Part II: Methodology and Current Applications". Journal of Industrial Ecology. 12 (2): 173–185. doi:10.1111/j.1530-9290.2008.00015.x. ISSN 1530-9290.
- ^ Kennedy, Alex B. W.; Sankey, H. Riall (1898). "The Thermal Efficiency Of Steam Engines". Minutes of the Proceedings of the Institution of Civil Engineers. 134 (1898): 278–312. doi:10.1680/imotp.1898.19100.
- ^ Schmidt, Mario (2008). "The Sankey Diagram in Energy and Material Flow Management - Part I: History". Journal of Industrial Ecology. 12 (1): 82–94. doi:10.1111/j.1530-9290.2008.00004.x. S2CID 154150190.
- ^ Corbett, John. "Charles Joseph Minard: Mapping Napoleon's March, 1861". Center for Spatially Integrated Social Science. Archived from the original on 12 March 2017. Retrieved 21 May 2023.
- ^ "Tableaux graphiques et cartes figuratives. : [transports de voyageurs et marchandises en France et Europe, trains, péniches, navires, transports maritimes mondiaux, importations de coton, de houilles 1845-1870]". 1844.
- ^ "Annual Energy Review". Energy Information Administration. Retrieved 15 December 2017.
- ^ "LLNL Flow Charts". Lawrence Livermore National Laboratory. Retrieved 15 December 2017.
- ^ "Energy balance flow for European Union (28 countries) 2015". Eurostat. Retrieved 15 December 2017.
- ^ "World Balance (2015)". International Energy Agency (IEA). Retrieved 15 December 2017.
External links
Media related to Sankey diagrams at Wikimedia Commons