Energy in Greece

Energy in Greece is dominated by fossil gas and oil.[1] Electricity generation is dominated by the one third state owned Public Power Corporation (known mostly by its acronym ΔΕΗ, or in English DEI). In 2009 DEI supplied for 85.6% of all electric energy demand in Greece,[2] while the number fell to 77.3% in 2010.[2] Almost half (48%) of DEI's power output in 2010 was generated using lignite.[2] 12% of Greece's electricity comes from hydroelectric power plants[3] and another 20% from natural gas.[3] Between 2009 and 2010, independent companies' energy production increased by 56%,[2] from 2,709 Gigawatt hour in 2009 to 4,232 GWh in 2010.[2]
In line with the European Commission's Directive on Renewable Energy, Greece aims to get 18% of its overall energy from renewable sources by 2020.[4]In 2015, according to the independent power transmission operator in Greece (ΑΔΜΗΕ) more than 20% of the electricity in Greece was produced from renewable energy sources and hydroelectric powerplants. This percentage in April reached 50%.[5] The same trend was the case also for 2016.[6]
The contribution of non-hydroelectric renewable energy sources (RES) to the gross final electricity consumption accounted for 24.5% in 2016,[7] while hydroelectric power represented approximately 25% by installed capacity. According to the Greek Electricity Market Operator (LAGIE), the total installed capacity in the Greek interconnected system at the end of 2016 accounted for almost 16,615 MW, including 3,912 MW lignite, 4,658 MW natural gas, 3,173 MW large hydro-power and 4,873 MW RES.[7]
Greece currently does not have any nuclear power plants in operation, however in 2009 the Academy of Athens suggested that research in the possibility of Greek nuclear power plants begin.[8]
As of the 2023 International Energy Agency (IEA) report, Greece has made notable strides in reducing its reliance on lignite for electricity generation. The report highlights a decrease in lignite usage from 60% in 2005 to 10% by 2021. This transition forms a key part of Greece's strategy under the National Energy and Climate Plan and the National Climate Law, aiming for a 55% reduction in greenhouse gas emissions by 2030 and an 80% reduction by 2040. The shift away from lignite is complemented by increased generation from natural gas and renewables like wind and solar photovoltaics, aligning with the country's net-zero emissions goal by 2050.[9]
Tables & market share of companies


| 2021 Market share of each company offering electricity to households and businesses [10] | ||
|---|---|---|
| Company | Market percentage |
Subscribers |
| PPC/ΔΕΗ | 75.1% | 5,100,000 |
| Protergia | 3.94% | 267,000 |
| Elpedison | 3.67% | 249,000 |
| ΗΡΩΝ/IRON | 3.32% | 225,000 |
| Watt+Volt | 2.50% | 169,000 |
| ZeniΘ | 2.48% | 168,000 |
| NRG | 1.99% | 135,000 |
| Volton | 1.75% | 118,000 |
| Φυσικό αέριο Αττικής/Gas of Attica | 1.50% | 101,000 |
| Volterra | 0,57% | 38,000 |
Fossil fuel
Oil and gas


Greece has 10 million barrels of proved oil reserves as of 1 January 2011.[11] Hellenic Petroleum is the country's largest oil company, followed by Motor Oil Hellas. Greece's oil production stands at 7,946 barrels per day (bbl/d),[11] ranked 90th, while it exports 1,863 bbl/d (57th)[11] and imports 496,600 bbl/d (25th).[11]
In 2011 the Greek government approved the start of oil exploration and drilling in three locations within Greece,[12] with an estimated output of 250 to 300 million barrels over the next 15 to 20 years.[12] The estimated output in Euros of the three deposits is €25 billion over a 15-year period,[12] of which €13–€14 billion will enter state coffers.[12] Greece's dispute with Turkey over the Aegean poses substantial obstacles to oil exploration in the Aegean Sea.
In addition to the above, Greece is also to start oil and gas exploration in other locations in the Ionian Sea as well as the Libyan Sea, within the Greek exclusive economic zone, south of Crete.[13][14] The Ministry of the Environment, Energy and Climate Change announced that there was interest from various countries (including Norway and the United States) in exploration,[14] and the first results regarding the amount of oil and gas in these locations are expected in the summer of 2012.[14]
Gas pipelines include the Gas Interconnector Greece–Bulgaria and the Turkey–Greece pipeline which is a 296 kilometres (184 mi) long natural gas pipeline, which connects Turkish and Greek gas grids completed in 2007.[15]
Coal
Megalopoli Mine is a large lignite and coal mine owned by the Public Power Corporation of Greece. The largest lignite and coal mine in Greece are in the area of Western Macedonia and especially in Ptolemaida. Greece plans to shut down the last coal fired power plant in the country by 2026.[16][17]
Renewable energy

Biomass
Regulation Background
EU Renewable Energy Directive 2009/28/EC requires the EU to fulfill at least 20% of its total energy needs with renewable by 2020. This should be achieved through the attainment of individual national targets.[22] EU Commission allocates biomass as the third source of energy within EU after wind.[23] Greek State allocated 350 MW of electricity to biomass - bio-fuels[24]
Greek Situation Analysis
- Currently <50 MW of biomass - bio-fuels to energy are operating in Greece (Out of 350 MW).
- Feed in tariff (FIT) is 198 €/MW h.
- 20-year contract with an extension option at the end.
- There is a quite long licensing process.[25]
Wind
.svg.png)
.png)
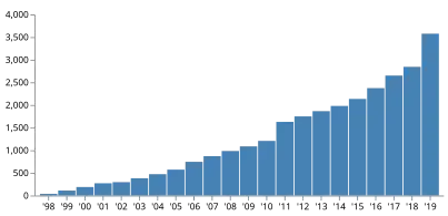
| EU and Greece Wind Energy Capacity (MW)[26][27][28][29] | ||||||||||||||||||||||
|---|---|---|---|---|---|---|---|---|---|---|---|---|---|---|---|---|---|---|---|---|---|---|
| Country | 2019 | 2018 | 2017 | 2016 | 2015 | 2014 | 2013 | 2012 | 2011 | 2010 | 2008 | 2006 | 2004 | 2002 | 2000 | 1998 | ||||||
| EU | 192,231 | 178,826 | 168,729 | 153,730 | 141,726 | 129,060 | 117,383 | 105,696 | 93,957 | 84,074 | 64,712 | 48,069 | 34,383 | 23,159 | 12,887 | 6,453 | ||||||
| Greece | 3,576 | 2,844 | 2,651 | 2,374 | 2,135 | 1,980 | 1,865 | 1,749 | 1,629 | 1,208 | 985 | 746 | 473 | 297 | 189 | 39 | ||||||
Solar

Solar power in Greece has been driven by a combination of government incentives and equipment cost reductions. The installation boom started in the late 2000s with feed-in tariffs has evolved into a market featuring auctions, power purchase agreements, and self-generation.[30] The country's relatively high level of solar insolation is an advantage boosting the effectiveness of solar panels; within Europe, Greece receives 50% more solar irradiation than Germany.[31]
In 2022, solar power accounted for 12.6% of total electricity generation in Greece, up from 0.3% in 2010 and less than 0.1% in 2000.[32] The national government's 2023 National Energy & Climate Plan anticipates solar PV capacity rising from 4.8 GW in 2022 to 14.1 GW in 2030, and 34.5 GW in 2050.[33]
At the end of 2024, the installed capacity was at 9.6 GW,[34] double the capacity compared to two years before.See also
References
- ^ "Energy consumption by source". Our World in Data. Retrieved 2023-04-21.
- ^ a b c d e "Public Power Corporation S.A. Financial Report (January 1, 2010 - December 31, 2010)" (PDF). Public Power Corporation of Greece. 2010. Retrieved 24 October 2011.
- ^ a b "Energy". Invest in Greece Agency. Archived from the original on 20 August 2011. Retrieved 26 October 2011.
- ^ "Renewable energy >> Targets by 2020". Eurostat. Retrieved 24 October 2011.
- ^ "Archived copy" (PDF). Archived from the original (PDF) on 2016-01-26. Retrieved 2016-12-07.
{{cite web}}: CS1 maint: archived copy as title (link) - ^ "Archived copy" (PDF). Archived from the original (PDF) on 2017-07-26. Retrieved 2016-12-22.
{{cite web}}: CS1 maint: archived copy as title (link) - ^ a b "Greece Energy Situation". energypedia.info/. energypedia. Retrieved 2 May 2018.
- ^ "Πορίσματα της Ομάδας Εργασίας της Επιτροπής Ενέργειας της Ακαδημίας Αθηνών επί του θέματος "Πυρηνική Ενέργεια και Ενεργειακές Ανάγκες της Ελλάδος"" (PDF). Academy of Athens. Archived from the original (PDF) on 22 November 2011. Retrieved 24 October 2011.
- ^ "Executive summary – Greece 2023 – Analysis". IEA. Retrieved 2024-01-15.
- ^ "Έφτασαν το 1,5 εκατ. οι πελάτες των εναλλακτικών προμηθευτών ρεύματος - Τι δείχνουν τα στοιχεία του ΔΕΔΔΗΕ για την μετακίνηση πελατών". energypress.gr. 2021-08-18. Retrieved 2021-08-18.
- ^ a b c d "The World Factbook – Greece". CIA. Retrieved 18 October 2011.
- ^ a b c d "Green Light for Hydrocarbon Exploration". Invest in Greece Agency. Archived from the original on 25 October 2011. Retrieved 26 October 2011.
- ^ "Μέσα στην άνοιξη οι σεισμικές έρευνες σε Ιόνιο και Ν. Κρήτη για υδρογονάνθρακες" [(Oil and gas) exploration in the Ionian Sea and Crete to start this spring]. Skai TV. 3 January 2012. Retrieved 6 March 2012.
- ^ a b c "Ενδιαφέρον ξένων εταιρειών για υδρογονάνθρακες σε Ιόνιο – Κρήτη" [Interest from foreign companies for hydrocarbon exploration in the Ionian Sea and Crete]. Skai TV. 2 March 2012. Retrieved 6 March 2012.
- ^ Forum, International Transport (2009-04-01). Intermodal Transport National Peer Review: Turkey: National Peer Review: Turkey. OECD Publishing. p. 92. ISBN 978-92-821-0223-7.
The total length of the 36" pipeline is 296 km, 211 km of the pipeline is the Turkish Section and 85 km is the Greek Section.
- ^ Simon, Frédéric; Karaoulanis, Theodore (2021-04-26). "Greece confirms last coal plant will be shut in 2025". www.euractiv.com. Retrieved 2021-05-08.
- ^ Aposporis, Harry (2024-07-30). "Greece pushes its coal exit target date forward to 2026". Balkan Green Energy News. Retrieved 2024-09-14.
- ^ "Greece, a green energy laggard in Europe, boosts renewable energy". Aljazeera.com. 2021-12-07.
- ^ "Share of renewable energy in gross final energy consumption %". Eurostat. 2008. Retrieved 24 October 2011.
- ^ "Good news for Greece as renewables fully power country for first time". euronews. 11 October 2022.
- ^ "Solar PV Exceeds 5.7 GW Cumulative Capacity In Greece, Including 489 MW Added In H1/2023". 16 August 2023.
- ^ "Directive 2009/28/EC of the European Parliament and of the Council of 23 April 2009 on the promotion of the use of energy from renewable sources and amending and subsequently repealing Directives 2001/77/EC and 2003/30/EC (Text with EEA relevance)". European Union. Retrieved 13 January 2016.
- ^ "Renewable Energy: Progressing towards the 2020 target". European Commission. Retrieved 13 January 2016.
- ^ "ΥΑ "A.Y./Φ1/οικ.19598"". YPEKA. Greek Ministry of Energy and Environment. 1 October 2010.
- ^ "Biomass Situation Analysis in Greece". Buildeco. 2015. Retrieved 13 January 2016.
- ^ EWEA Staff (2010). "Cumulative installed capacity per EU Member State 1998 - 2009 (MW)". European Wind Energy Association. Retrieved 2010-05-22.
- ^ EWEA Staff. "European statistics archive". European Wind Energy Association. Retrieved 2017-06-03.
- ^ "Wind Energy in Europe in 2018" (PDF). WindEurope. 2018.
- ^ "Wind Energy in Europe in 2019" (PDF). WindEurope. 2019.
- ^ Nick Hedley (2024-02-14). "How Greece became a solar leader". The Progress Playbook. Retrieved 2024-03-30.
- ^ Alexia Kalaitzi (2024-02-19). "Energy democracy takes off in Greece". Deutsche Welle. Retrieved 2024-03-30.
- ^ "Share of electricity production from solar - Greece". Our World in Data. 2023. Retrieved 2023-06-25.
- ^ Anu Bhambhani (2023-01-20). "Greece Targets 34.5 GW Total PV Capacity By 2050". TaiyangNews. Retrieved 2023-06-25.
- ^ "Greece installs 2.6 GW of PV capacity in 2024". pv magazine International. 2025-02-05. Retrieved 2025-04-22.